全网都在说一个错误的结论
亲爱的编程学习爱好者,如果你点开了这篇文章,说明你对《全网都在说一个错误的结论》很感兴趣。本篇文章就来给大家详细解析一下,主要介绍一下MySQL、索引、Java、面试,希望所有认真读完的童鞋们,都有实质性的提高。
大家在背 MySQL 八股文的时候,是不是经常看到这句话。
联合索引的最左匹配原则会一直向右匹配直到遇到范围查询(>、我随手在网上搜了下, 基本全部都是这个结论,似乎这个结论大家都耳濡目染了,应该大多数人都觉得这个结论是正确的吧。
我在昨晚折腾了几个实验,发现这个结论并不全对!去掉 「between 和 like 」这个结论就没问题了。
经过实验的证明,我得出的结论是这样的:
联合索引的最左匹配原则,在遇到范围查询(如 >、=、
接下来,我会用几个实验例子来说明这个结论。
B+Tree 索引
首先,先来认识下 B+Tree 索引。
MySQL 的 InnoDB 存储引擎会为每一张数据库表创建一个「聚簇索引」来保存表的数据,聚簇索引默认使用的是 B+Tree 索引。
为了让大家理解 B+Tree 索引的存储和查询的过程,接下来我通过一个简单例子,说明一下 B+Tree 索引在存储数据中的具体实现。
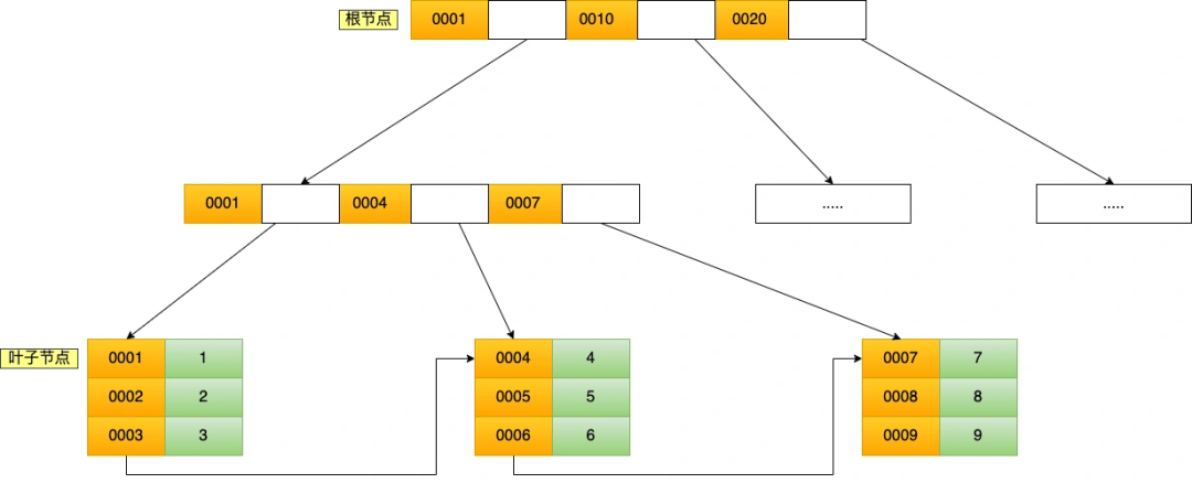
假设有一张商品表,表里有这些数据:
这些数据,存储在 B+Tree 索引时是长什么样子的?
B+Tree 是一种多叉树,叶子节点才存放数据,非叶子节点只存放索引,而且每个节点里的数据是按主键值(id)顺序存放的,每一层父节点的索引值都会出现在下层子节点的索引值中,因此在叶子节点中,包括了所有的索引值信息,并且每一个叶子节点都指向下一个叶子节点,形成一个链表,便于范围查询。
聚簇索引的 B+Tree 如图所示:
假设,执行了 select * from t_product where id = 5 查询语句,该查询语句的条件是找到 id(主键)为 5 的这条记录。因为 B+Tree 是一个有序的数据结构,所以可以通过二分查找算法快速定位到这条记录,这也就是我们常说的索引查询,具体过程如下:
- 从根节点开始,将 5 与根节点的索引数据 (1,10,20) 比较,5 在 1 和 10 之间,根据二分查找算法,找到第二层的索引数据 (1,4,7);
- 在第二层的索引数据 (1,4,7)中进行查找,因为 5 在 4 和 7 之间,根据二分查找算法,找到第三层的索引数据(4,5,6);
- 在叶子节点的索引数据(4,5,6)中进行查找,然后我们找到了索引值为 5 的这条记录。
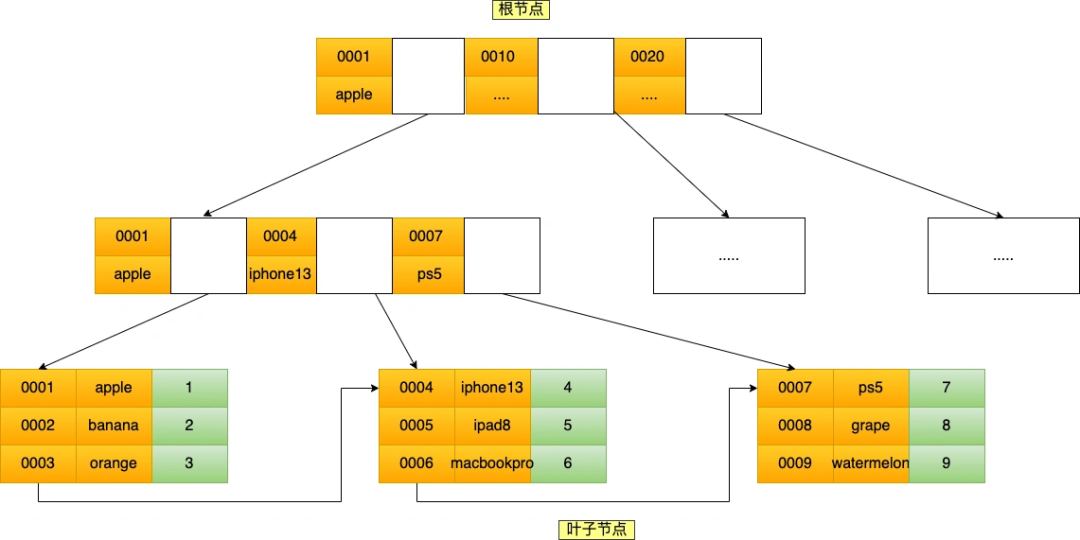
聚簇索引只能用于主键字段的快速查询,如果想实现「非主键字段」的快速查询,我们就要针对「非主键字段」创建索引,这种索引称作为「二级索引」。二级索引同样基于 B+Tree 实现的,不过二级索引的叶子节点存放的是主键值,不是实际数据。
我这里将前面的商品表中的 product_no (商品编码)字段设置为二级索引,那么二级索引的 B+Tree 如下图,其中非叶子的索引值是 product_no(图中橙色部分),叶子节点存储的数据是主键值(图中绿色部分)。
如果我用 product_no 二级索引查询商品,如下查询语句:
select * from product where product_no = '0002';会先在二级索引的 B+Tree 中快速查找到 product_no 为 0002 的二级索引记录,然后获取主键值,然后利用主键值在主键索引的 B+Tree 中快速查询到对应的叶子节点,然后获取完整的记录。这个过程叫「回表」,也就是说要查两个 B+Tree 才能查到数据。如下图:
不过,当查询的数据是能在二级索引的 B+Tree 的叶子节点里查询到,这时就不用再查主键索引查,比如下面这条查询语句:
select id from product where product_no = '0002';这种在二级索引的 B+Tree 就能查询到结果的过程就叫作「覆盖索引」,也就是只需要查一个 B+Tree 就能找到数据。
什么是联合索引?
前文我将 product_no 字段设置为了索引,这种二级索引只有一个字段。如果将多个字段组合成一个索引,那么这种二级索引就被称为联合索引。
比如,将商品表中的 product_no 和 name 字段组合成联合索引
(product_no, name)`,创建联合索引的方式如下:CREATE INDEX index_product_no_name ON product(product_no, name);联合索引
`(product_no, name)的 B+Tree 示意图如下:可以看到,联合索引的非叶子节点用两个字段的值作为 B+Tree 的索引值。
联合索引的 B+Tree 是先按 product_no 进行排序,然后再 product_no 相同的情况再按 name 字段排序。记住这句话,很重要!
最左匹配原则
使用联合索引时,存在最左匹配原则,也就是按照最左优先的方式进行索引的匹配。
在使用联合索引进行查询的时候,如果不遵循「最左匹配原则」,联合索引会失效,这样就无法利用到索引快速查询的特性了。
比如,如果创建了一个 (a, b, c) 联合索引,如果查询条件是以下这几种,就可以利用联合索引:
- where a=1;
- where a=1 and b=2 and c=3;
- where a=1 and b=2;
需要注意的是,因为有查询优化器,所以 a 字段在 where 子句的顺序并不重要。但是,如果查询条件是以下这几种,因为不符合最左匹配原则,所以就无法匹配上联合索引,联合索引就会失效:
- where b=2;
- where c=3;
- where b=2 and c=3;
上面这些查询条件之所以会失效,是因为(a, b, c) 联合索引,是先按 a 排序,在 a 相同的情况再按 b 排序,在 b 相同的情况再按 c 排序。所以,b 和 c 是全局无序,局部相对有序的,这样在没有遵循最左匹配原则的情况下,是无法利用到索引的。
我这里举联合索引(a,b)的例子,该联合索引的 B+ Tree 如下:
可以看到,a 是全局有序的(1, 2, 2, 3, 4, 5, 6, 7 ,8),而 b 是全局是无序的(12,7,8,2,3,8,10,5,2)。因此,直接执行 where b = 2 这种查询条件没有办法利用联合索引的,利用索引的前提是索引里的 key 是有序的。
只有在 a 相同的情况才,b 才是有序的,比如 a 等于 2 的时候,b 的值为(7,8),这时就是有序的,这个有序状态是局部的,因此,执行 where a = 2 and b = 7 这种查询条件时, a 和 b 字段能用到联合索引的,也就是联合索引生效了。
联合索引范围查询
联合索引有一些特殊情况,并不是查询过程使用了联合索引查询,就代表联合索引中的所有字段都用到了联合索引进行索引查询,也就是可能存在部分字段用到联合索引的 B+Tree,部分字段没有用到联合索引的 B+Tree 的情况。
这种特殊情况就发生在范围查询。也就是文章开头的那句话:联合索引的最左匹配原则会一直向右匹配直到遇到「范围查询」就会停止匹配。也就是范围查询的字段可以用到联合索引,但是范围查询字段的后面的字段无法用到联合索引。
范围查询有很多种,那到底是哪些范围查询会导致联合索引的最左匹配原则会停止匹配呢?
接下来,举例几个范围查询的例子,下面的实验案例是基于 MySQL 8.0 做的。
例子一
Q1: select * from t_table where a > 1 and b = 2,联合索引(a, b)哪一个字段用到了联合索引的 B+Tree?由于联合索引(二级索引)是先按照 a 字段的值排序的,所以符合 a > 1 条件的二级索引记录肯定是相邻的,于是在进行索引扫描的时候,可以定位到符合 a > 1 条件的第一条记录,然后沿着记录所在的链表向后扫描,直到某条记录不符合 a > 1 条件位置。所以 a 字段可以在联合索引的 B+Tree 中进行索引查询。
但是在符合 a > 1 条件的二级索引记录的范围里,b 字段的值是无序的。
比如,下图的联合索引的 B+ Tree 里:
下面这三条记录的 a 字段的值都符合 a > 1 查询条件,而 b 字段的值是无序的:
- a 字段值为 5 的记录,该记录的 b 字段值为 8;
- a 字段值为 6 的记录,该记录的 b 字段值为 10;
- a 字段值为 7 的记录,该记录的 b 字段值为 5;
因此,我们不能根据查询条件 b = 2 来进一步减少需要扫描的记录数量(b 字段无法利用联合索引进行索引查询的意思)。
所以在执行 Q1 这条查询语句的时候,对应的扫描区间是 (2, + ∞),形成该扫描区间的边界条件是 a > 1,与 b = 2 无关。
因此,Q1 这条查询语句只有 a 字段用到了联合索引进行索引查询,而 b 字段并没有使用到联合索引。
我们也可以在执行计划中的 key_len 知道这一点,在使用联合索引进行查询的时候,通过 key_len 我们可以知道优化器具体使用了多少个字段的查询条件来形成扫描区间的边界条件。
举例个例子 ,a 和 b 都是 int 类型且不为 NULL 的字段,那么 Q1 这条查询语句执行计划如下:
可以看到 key_len 为 4 字节(如果字段允许为 NULL,就在字段类型占用的字节数上加 1,也就是 5 字节),说明只有 a 字段用到了联合索引进行索引查询,而且可以看到,即使 b 字段没用到联合索引,key 为 idx_a_b,说明 Q1 查询语句使用了 idx_a_b 联合索引。
通过 Q1 查询语句我们可以知道,a 字段使用了 > 进行范围查询,联合索引的最左匹配原则在遇到 a 字段的范围查询( >)后就停止匹配了,因此 b 字段并没有使用到联合索引。
例子二
Q2: select * from t_table where a >= 1 and b = 2,联合索引(a, b)哪一个字段用到了联合索引的 B+Tree?Q2 和 Q1 的查询语句很像,唯一的区别就是 a 字段的查询条件「大于等于」。
由于联合索引(二级索引)是先按照 a 字段的值排序的,所以符合 >= 1 条件的二级索引记录肯定是相邻,于是在进行索引扫描的时候,可以定位到符合 >= 1 条件的第一条记录,然后沿着记录所在的链表向后扫描,直到某条记录不符合 a>= 1 条件位置。所以 a 字段可以在联合索引的 B+Tree 中进行索引查询。
虽然在符合 a>= 1 条件的二级索引记录的范围里,b 字段的值是「无序」的,但是对于符合 a = 1 的二级索引记录的范围里,b 字段的值是「有序」的(因为对于联合索引,是先按照 a 字段的值排序,然后在 a 字段的值相同的情况下,再按照 b 字段的值进行排序)。
于是,在确定需要扫描的二级索引的范围时,当二级索引记录的 a 字段值为 1 时,可以通过 b = 2 条件减少需要扫描的二级索引记录范围(b 字段可以利用联合索引进行索引查询的意思)。也就是说,从符合 a = 1 and b = 2 条件的第一条记录开始扫描,而不需要从第一个 a 字段值为 1 的记录开始扫描。
所以,Q2 这条查询语句 a 和 b 字段都用到了联合索引进行索引查询。
我们也可以在执行计划中的 key_len 知道这一点。执行计划如下:
可以看到 key_len 为 8 字节,说明优化器使用了 2 个字段的查询条件来形成扫描区间的边界条件,也就是 a 和 b 字段都用到了联合索引进行索引查询。
通过 Q2 查询语句我们可以知道,虽然 a 字段使用了 >= 进行范围查询,但是联合索引的最左匹配原则并没有在遇到 a 字段的范围查询( >=)后就停止匹配了,b 字段还是可以用到了联合索引的。
例子三
Q3: SELECT * FROM t_table WHERE a BETWEEN 2 AND 8 AND b = 2,联合索引(a, b)哪一个字段用到了联合索引的 B+Tree?Q3 查询条件中 a BETWEEN 2 AND 8 的意思是查询 a 字段的值在 2 和 8 之间的记录。
不同的数据库对 BETWEEN ... AND 处理方式是有差异的。在 MySQL 中,BETWEEN 包含了 value1 和 value2 边界值,类似于 >= and = and
这里我们只讨论 MySQL。由于 MySQL 的 BETWEEN 包含 value1 和 value2 边界值,所以类似于 Q2 查询语句,因此 Q3 这条查询语句 a 和 b 字段都用到了联合索引进行索引查询。
我们也可以在执行计划中的 key_len 知道这一点。执行计划如下:
可以看到 key_len 为 8 字节,说明优化器使用了 2 个字段的查询条件来形成扫描区间的边界条件,也就是 a 和 b 字段都用到了联合索引进行索引查询。
通过 Q3 查询语句我们可以知道,虽然 a 字段使用了 BETWEEN 进行范围查询,但是联合索引的最左匹配原则并没有在遇到 a 字段的范围查询( BETWEEN)后就停止匹配了,b 字段还是可以用到了联合索引的。
例子四
Q4: SELECT * FROM t_user WHERE name like 'j%' and age = 22,联合索引(name, age)哪一个字段用到了联合索引的 B+Tree?由于联合索引(二级索引)是先按照 name 字段的值排序的,所以前缀为 ‘j’ 的 name 字段的二级索引记录都是相邻的, 于是在进行索引扫描的时候,可以定位到符合前缀为 ‘j’ 的 name 字段的第一条记录,然后沿着记录所在的链表向后扫描,直到某条记录的 name 前缀不为 ‘j’ 为止。
所以 a 字段可以在联合索引的 B+Tree 中进行索引查询,形成的扫描区间是['j','k')。注意, j 是闭区间。如下图:
虽然在符合前缀为 ‘j’ 的 name 字段的二级索引记录的范围里,age 字段的值是「无序」的,但是对于符合 name = j 的二级索引记录的范围里,age字段的值是「有序」的(因为对于联合索引,是先按照 name 字段的值排序,然后在 name 字段的值相同的情况下,再按照 age 字段的值进行排序)。
于是,在确定需要扫描的二级索引的范围时,当二级索引记录的 name 字段值为 ‘j’ 时,可以通过 age = 22 条件减少需要扫描的二级索引记录范围(age 字段可以利用联合索引进行索引查询的意思)。也就是说,从符合 name = 'j' and age = 22 条件的第一条记录时开始扫描,而不需要从第一个 name 为 j 的记录开始扫描 。如下图的右边:
所以,Q4 这条查询语句 a 和 b 字段都用到了联合索引进行索引查询。
我们也可以在执行计划中的 key_len 知道这一点。本次例子中:
- name 字段的类型是 varchar(30) 且不为 NULL,数据库表使用了 utf8mb4 字符集,一个字符集为 utf8mb4 的字符是 4 个字节,因此 name 字段的实际数据最多占用的存储空间长度是 120 字节(30 x 4),然后因为 name 是变长类型的字段,需要再加 2,也就是 name 的 key_len 为 122。
- age 字段的类型是 int 且不为 NULL,key_len 为 4。
Q4 查询语句的执行计划如下:
可以看到 key_len 为 126 字节,name 的 key_len 为 122,age 的 key_len 为 4,说明优化器使用了 2 个字段的查询条件来形成扫描区间的边界条件,也就是 name 和 age 字段都用到了联合索引进行索引查询。
通过 Q4 查询语句我们可以知道,虽然 name 字段使用了 like 前缀匹配进行范围查询,但是联合索引的最左匹配原则并没有在遇到 name 字段的范围查询( like 'j%')后就停止匹配了,age 字段还是可以用到了联合索引的。
小结
网上传来穿去这句话:「联合索引的最左匹配原则会一直向右匹配直到遇到范围查询(>、」并不是对的。
经过实验的证明,我得出的结论是这样的:
联合索引的最左匹配原则,在遇到范围查询(如 >、=、
好了,讲完了,怎么样,是不是又被我装到了
文中关于mysql的知识介绍,希望对你的学习有所帮助!若是受益匪浅,那就动动鼠标收藏这篇《全网都在说一个错误的结论》文章吧,也可关注golang学习网公众号了解相关技术文章。
手把手教你借助Calcite框架快速实现一个数据库
- 上一篇
- 手把手教你借助Calcite框架快速实现一个数据库
- 下一篇
- Docker | 数据持久化与数据共享
-
- 数据库 · MySQL | 2小时前 |
- MySQL创建带约束表的实例详解
- 110浏览 收藏
-
- 数据库 · MySQL | 1星期前 |
- MySQL常用存储引擎及InnoDB与MyISAM对比分析
- 184浏览 收藏
-
- 数据库 · MySQL | 2星期前 |
- MySQL连接池配置与优化方法
- 147浏览 收藏
-
- 数据库 · MySQL | 2星期前 |
- MySQL内存优化技巧与参数设置解析
- 295浏览 收藏
-
- 数据库 · MySQL | 2星期前 |
- 主键外键关系解析与作用详解
- 413浏览 收藏
-
- 数据库 · MySQL | 2星期前 |
- MySQL数据库备份与安全方案详解
- 175浏览 收藏
-
- 数据库 · MySQL | 3星期前 |
- MySQL增删改查语法速查表大全
- 174浏览 收藏
-
- 数据库 · MySQL | 1个月前 |
- MySQLupdate语句使用详解
- 120浏览 收藏
-
- 数据库 · MySQL | 1个月前 |
- MySQL数据库创建与字符集设置教程
- 404浏览 收藏
-
- 数据库 · MySQL | 1个月前 |
- MySQL基础命令速查:增删改查全攻略
- 427浏览 收藏
-
- 数据库 · MySQL | 1个月前 |
- MySQL优化Join查询的技巧与策略解析
- 351浏览 收藏
-
- 数据库 · MySQL | 1个月前 |
- MySQL常用数据类型有哪些及如何选择
- 156浏览 收藏
-
- 前端进阶之JavaScript设计模式
- 设计模式是开发人员在软件开发过程中面临一般问题时的解决方案,代表了最佳的实践。本课程的主打内容包括JS常见设计模式以及具体应用场景,打造一站式知识长龙服务,适合有JS基础的同学学习。
- 543次学习
-
- GO语言核心编程课程
- 本课程采用真实案例,全面具体可落地,从理论到实践,一步一步将GO核心编程技术、编程思想、底层实现融会贯通,使学习者贴近时代脉搏,做IT互联网时代的弄潮儿。
- 516次学习
-
- 简单聊聊mysql8与网络通信
- 如有问题加微信:Le-studyg;在课程中,我们将首先介绍MySQL8的新特性,包括性能优化、安全增强、新数据类型等,帮助学生快速熟悉MySQL8的最新功能。接着,我们将深入解析MySQL的网络通信机制,包括协议、连接管理、数据传输等,让
- 500次学习
-
- JavaScript正则表达式基础与实战
- 在任何一门编程语言中,正则表达式,都是一项重要的知识,它提供了高效的字符串匹配与捕获机制,可以极大的简化程序设计。
- 487次学习
-
- 从零制作响应式网站—Grid布局
- 本系列教程将展示从零制作一个假想的网络科技公司官网,分为导航,轮播,关于我们,成功案例,服务流程,团队介绍,数据部分,公司动态,底部信息等内容区块。网站整体采用CSSGrid布局,支持响应式,有流畅过渡和展现动画。
- 485次学习
-
- ChatExcel酷表
- ChatExcel酷表是由北京大学团队打造的Excel聊天机器人,用自然语言操控表格,简化数据处理,告别繁琐操作,提升工作效率!适用于学生、上班族及政府人员。
- 4217次使用
-
- Any绘本
- 探索Any绘本(anypicturebook.com/zh),一款开源免费的AI绘本创作工具,基于Google Gemini与Flux AI模型,让您轻松创作个性化绘本。适用于家庭、教育、创作等多种场景,零门槛,高自由度,技术透明,本地可控。
- 4574次使用
-
- 可赞AI
- 可赞AI,AI驱动的办公可视化智能工具,助您轻松实现文本与可视化元素高效转化。无论是智能文档生成、多格式文本解析,还是一键生成专业图表、脑图、知识卡片,可赞AI都能让信息处理更清晰高效。覆盖数据汇报、会议纪要、内容营销等全场景,大幅提升办公效率,降低专业门槛,是您提升工作效率的得力助手。
- 4457次使用
-
- 星月写作
- 星月写作是国内首款聚焦中文网络小说创作的AI辅助工具,解决网文作者从构思到变现的全流程痛点。AI扫榜、专属模板、全链路适配,助力新人快速上手,资深作者效率倍增。
- 6105次使用
-
- MagicLight
- MagicLight.ai是全球首款叙事驱动型AI动画视频创作平台,专注于解决从故事想法到完整动画的全流程痛点。它通过自研AI模型,保障角色、风格、场景高度一致性,让零动画经验者也能高效产出专业级叙事内容。广泛适用于独立创作者、动画工作室、教育机构及企业营销,助您轻松实现创意落地与商业化。
- 4824次使用
-
- golang MySQL实现对数据库表存储获取操作示例
- 2022-12-22 499浏览
-
- 搞一个自娱自乐的博客(二) 架构搭建
- 2023-02-16 244浏览
-
- B-Tree、B+Tree以及B-link Tree
- 2023-01-19 235浏览
-
- mysql面试题
- 2023-01-17 157浏览
-
- MySQL数据表简单查询
- 2023-01-10 101浏览
















